Как Скинуть Ошибку Абс Ниссан Альмера • Неисправности лямбда-зондов
Этапы проведения работы
Необходимо сделать несколько нажатий ногой на педаль тормоза
Для проведения процесса понадобятся определенные инструменты. Необходимо приготовить:
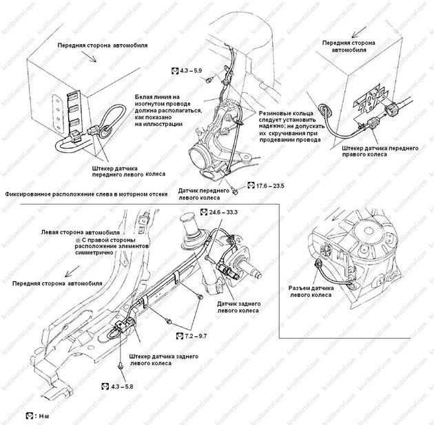
Такие ключи обычно являются нестандартными — их очень трудно найти. Действовать надо осторожно, чтобы не сорвать грани штуцеров. Работать нужно будет вдвоем. Дальнейшие действия будут такими:
- Из бачка главного цилиндра шприцем набирается жидкость. При этом на дне нужно оставить примерно 2-3 мм (из передней части полностью не выкачивается).
- В бачок все доливается того уровня остатка, которая была в передней части.
- Защитный колпачок снимается при помощи головки или накидного ключа штуцера для заднего правого колеса.
- На него надевается трубочка, второй конец которой опускается в емкость, приготовленную для сбора уже отработанной тормозной жидкости.
- Прокачной штуцер осторожно поворачивается вполоборота. Здесь нужно следить, чтобы средство самотеком попадало в подставленную тару.
- Тормозная педаль не нажимается — для того, чтобы убыстрить процедуру, прикладывается сделанный ранее «грибок» и нужно будет подуть в трубку, которая надета на сосок (можно нагнать воздух ножным насосом, давлением примерно 0,5 АТМ).
- Если на дне останется всего 5 мм, прокачный штуцер закрывается (струя перестанет течь).
- Доливается полный бачок жидкости — она перетечет в переднюю часть.
- Делаются 2-3 тормозные прокачки (затем штуцер поворачивается вполоборота). В этот момент важен цвет жидкости — когда потекла светлая, только тогда штуцер можно будет окончательно затянуть.

| Код | Неисправный элемент |
| 45 | Передний левый выпускной клапан |
| 4ft | Передний левый впускной клапан |
| 41 | 1 [средний правый выпускной клапан |
| 42 | Передний правый впускной клапан |
| 51 | Задний правый выпускной клапан |
| 52 | Задний правый впускной клапан |
| 55 | Задний левый выпускной клапан |
| 56 | Задний левый впускной клапан |
| 25 | Передний левый датчик (обрыв) |
| 26 | Передний левый датчик (замыкание) |
| 21 | Передний правый датчик (обрыв) |
| 22 | Передний правый датчик (замыкание) |
| 35 | Задний левый датчик (обрыв) |
| 36 | Задний левый датчик (замыкание) |
| 31 | Задний правый датчик (обрыв) |
| 32 | Задний правый датчик (замыкание) |
| 18 | Ротор датчика |
| 61 | Электродвигатель или его реле |
| 63 | Реле клапанов |
| 57 | Источник питания (низкое напряжение) |
| 71 | Блок управления |
Nissan Almera Classic с 2006, ремонт системы ABS инструкция онлайн
Скачивание книги

Nissan Almera Classic с 2006, ремонт системы ABS инструкция онлайн
- Яндекс (оплата с любых банковских карт, аккаунта Яндекс Деньги, QIWI Wallet, терминалы и т.д.);
- Portmone (оплата с любых банковских карт, аккаунта Portmone);
- PayPal (оплата с любых банковских карт, аккаунта PayPal);
- WebMoney (оплата с любых банковских карт, оплата с кошельков WebMoney).
Ошибки Nissan Almera N16 | Ошибки авто
Тестер (мультиметр) – прибор для измерения параметров электрического тока, объединяющий функции вольтметра, амперметра и омметра. Существуют аналоговые и цифровые модели устройств.
Газоанализаторы
Анализируют выхлопные газы и по их состоянию помогают автомеханикам:
- Определить и отрегулировать уровень токсичности выхлопных газов;
- Оценить состояние двигателя и системы зажигания;
- Отрегулировать подачу топлива.
Эти приборы используют не только для диагностики инжекторных двигателей. Они легко справляются и с карбюраторными.
Все приборы могут быть как универсальными, так и специализированными. При приобретении нужно ориентироваться на свои потребности. Если приобретать только для себя, то достаточно сканера, ориентированного на именно Ваш автомобиль или универсального, но разработанного на диагностику наиболее распространенных авто.
Для СТО не стоит экономить на измерительных приборах и придется приобретать весь комплект, чтобы закрыть потребность диагностики всего ряда автомобилей.

| Цифра | Неисправность | Решение проблемы |
| 1. | Короткое замыкание на массу в контроллере уровня топлива | Проверить электроцепь датчика уровня топлива |
| 2. | Обрыв цепи датчика уровня топлива | |
| 3. | Обрыв цепи от контроллера скорости к ЭБУ | Необходима диагностика электрической цепи датчика скорости |
| 4. | Панель приборов — ошибка в памяти EEPROM | Заменить приборную панель |
| 5. | Частота импульсов тахометра вне области корректных значений | Проверить цепь датчика и сам контроллер положения коленвала |
| 6. | Некорректные показания датчика скорости | Необходима диагностика датчика скорости |
| 7. | Напряжение выше 16 В | Проверить аккумулятор, генератор и блок питания |
| 8. | Напряжение ниже 9 В |
Антиблокировочная система (ABS) Nissan Almera, Тормозная система
- сложности в запуске силового агрегата;
- троение двигателя, в частности, при движении на пониженных холостых оборотах или в гору;
- остановка мотора;
- снижение мощности.
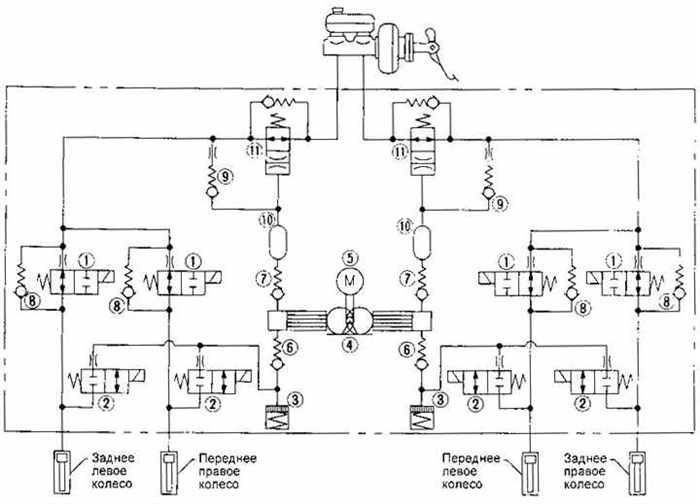
Видео «Диагностика датчика АBS» Исполнительный механизм содержит впускные и выпускные клапаны для тормозных механизмов каждого колеса, а также насос с приводом от электродвигателя.
Общие сведения об ошибках Nissan Classic
Первый знак в коде неисправности обозначает букву, которая определяет, к какой системе относится неполадка:
- Р — неполадки в работе трансмиссионного (АКПП) или силового агрегатов;
- В — неисправности в работе кузовных агрегатов — подушек безопасности (Аэрбега), стеклоподъемников, замков дверей и т. д.;
- С — неполадки в работе ходовой составляющей или шасси;
- U — неполадки электронных модулей или цифровых шин данных.
Второй знак обозначает стандартность или специфичность неполадки:
- 1 и 2 — система подачи горючего или воздуха, а также дополнительного снижения токсичности отработавших газов;
- 3 — узел зажигания, обозначает также пропуски зажигания в цилиндрах;
- 4 — дополнительная система контроля выбросов;
- 5 — система скорости автомобиля и холостых оборотов;
- 6 — электронные модули управления и смежные электроцепи;
- 7, 8 — ошибки трансмиссионного агрегата;
- 0 и 9 — резерв.
Последние два знака — число, которое соответствует номеру ошибки в системе ОБД.

| Цифра | Неисправность | Решение проблемы |
| 1. | Короткое замыкание на массу в контроллере уровня топлива | Проверить электроцепь датчика уровня топлива |
| 2. | Обрыв цепи датчика уровня топлива | |
| 3. | Обрыв цепи от контроллера скорости к ЭБУ | Необходима диагностика электрической цепи датчика скорости |
| 4. | Панель приборов — ошибка в памяти EEPROM | Заменить приборную панель |
| 5. | Частота импульсов тахометра вне области корректных значений | Проверить цепь датчика и сам контроллер положения коленвала |
| 6. | Некорректные показания датчика скорости | Необходима диагностика датчика скорости |
| 7. | Напряжение выше 16 В | Проверить аккумулятор, генератор и блок питания |
| 8. | Напряжение ниже 9 В |
Nissan Almera Classic, 2006
Nissan Almera Classic, 2008

Таблица: расшифровка неисправностей самодиагностики Nissan Almera N16
- Контроль и фиксирование сигналов, поступающих в ЭБУ от датчиков;
- Проверять работоспособность всех механизмов, определять коды неисправностей, генерируемых бортовым компьютером;
- Видеть реальные показания ЭБУ;
- Профилактическое тестирование автомобиля.
Перевод ошибок самодиагностики приборной панели Nissan Classic Такие ключи обычно являются нестандартными — их очень трудно найти. Действовать надо осторожно, чтобы не сорвать грани штуцеров. Работать нужно будет вдвоем. Дальнейшие действия будут такими:
Скачивание книги
После успешного прохождения платежа (любым способом) и возврата в магазин KrutilVertel с сайта платежной системы Вы попадаете на страницу успешной оплаты:
На этой странице Вам необходимо указать свой e-mail, куда будет выслан доступ для скачивания книги.
Если Вы уже зарегистрированы на нашем сайте, то просто перейдите по ссылке личный кабинет.
Купленная Вами книга будет находиться в Вашем личном кабинете, откуда ее всегда можно будет скачать.
В случае, если по каким либо причинам Вы не вернулись обратно на сайт и закрыли вкладку платежной системы с сообщением про успешное прохождение платежа, сообщите нам об этом — мы вышлем Вам письмо в котором будет указан доступ для скачивания книги.

Как диагностировать ошибку Nissan Almera N16?
- Предварительно отключить аккумулятор.
- При снятии тормозного не допускать повреждения соединительной гайки и штуцера трубки. В ходе установки затянуть соединительную гайку с требуемым моментом.
Проблемы при оплате банковскими картами Анализируют выхлопные газы и по их состоянию помогают автомеханикам:
Способы проверки работоспособности
Чтобы определить состояние детали, выполним ряд действий по её диагностике, двигаясь от простого к сложному:
- Проверим предохранители, вскрыв блок (внутри салона либо в подкапотном пространстве) и осмотрев соответствующие элементы (указаны в инструкции по ремонту/эксплуатации). При обнаружении сгоревшего компонента заменим его новым.
- Осмотрим и проверим:
- целостность разъёмов;
- проводку на предмет потёртостей, увеличивающих риск возникновения короткого замыкания;
- загрязнение детали, возможные внешние механические повреждения;
- фиксацию и соединение с массой самого датчика.
Если перечисленные мероприятия не помогают выявить неисправность устройства, его придётся проверить с помощью приборов — тестера (мультиметра) или осциллографа.
Тестером (мультиметром)
Этот способ диагностики датчика потребует наличия тестера (мультиметра), инструкции по эксплуатации и ремонту авто, а также ПИН — проводки со специальными разъёмами.

Прибор объединяет в себе функции омметра, амперметра и вольтметра
Тестер (мультиметр) – прибор для измерения параметров электрического тока, объединяющий функции вольтметра, амперметра и омметра. Существуют аналоговые и цифровые модели устройств.
Для получения полной информации о работоспособности датчика АБС нужно замерить сопротивление в цепи устройства:
- Поднимаем автомобиль домкратом или вывешиваем на подъёмнике.
- Снимаем колесо, если оно препятствует доступу к устройству.
- Снимаем крышку блока управления системой и отсоединяем разъёмы контроллеров.
- Подключаем ПИН к мультиметру и контактному гнезду датчика (разъёмы датчиков задних колёс расположены внутри салона, под сиденьями).
Подключаем ПИН к тестеру и контактному гнезду датчика
Показания прибора должны соответствовать данным, указанным в пособии по ремонту и эксплуатации конкретного автомобиля. Если сопротивление устройства:
- ниже минимального порога − датчик неисправен;
- приближается к нулю − короткое замыкание;
- нестабильное (скачущее) в момент подёргивания провода — нарушение контакта внутри проводки;
- бесконечность либо показания отсутствуют — обрыв провода.
Внимание! Сопротивление датчиков АБС на передней и задней осях различается. Рабочие параметры устройств составляют 1–1,3 кОм в первом случае и 1,8–2,3 кОм во втором.
Видео «Диагностика датчика АBS»
Как проверить с помощью осциллографа (со схемой подключения)
Помимо самостоятельной диагностики датчика тестером (мультиметром), его можно проверить с помощью более сложного прибора — осциллографа.
Исполнительный механизм
Датчики скорости вращения колес

Модулятор
- Непрерывно блокируются колёса при резком торможении.
- Отсутствует характерный стук с одновременной вибрацией при нажатии на педаль тормоза.
- Стрелка спидометра запаздывает относительно разгона либо не двигается с исходного положения вовсе.
- При неисправности двух (и более) датчиков на приборной панели дополнительно загорается и не гаснет индикатор стояночного тормоза.
Мотор-тестер 5. Отверните болт крепления кронштейна реле.
Коды неисправностей
| Код | Неисправный элемент |
| 45 | Передний левый выпускной клапан |
| 4ft | Передний левый впускной клапан |
| 41 | 1 [средний правый выпускной клапан |
| 42 | Передний правый впускной клапан |
| 51 | Задний правый выпускной клапан |
| 52 | Задний правый впускной клапан |
| 55 | Задний левый выпускной клапан |
| 56 | Задний левый впускной клапан |
| 25 | Передний левый датчик (обрыв) |
| 26 | Передний левый датчик (замыкание) |
| 21 | Передний правый датчик (обрыв) |
| 22 | Передний правый датчик (замыкание) |
| 35 | Задний левый датчик (обрыв) |
| 36 | Задний левый датчик (замыкание) |
| 31 | Задний правый датчик (обрыв) |
| 32 | Задний правый датчик (замыкание) |
| 18 | Ротор датчика |
| 61 | Электродвигатель или его реле |
| 63 | Реле клапанов |
| 57 | Источник питания (низкое напряжение) |
| 71 | Блок управления |
Если сигнализатор ABS не гаснет после включения зажигания, возможны неисправности в цепи питания блока управления, в цепи сигнализатора, в блоке управления или его разъеме, в цепи питания обмотки реле клапанов или зал и пан ие реле клапанов.
Нели в режиме самодиагностики сигнализатор постоянно горит или не включается, неисправен блок управления.
Если сигнализатор не загорается при включении зажигания, необходимо проверить предохранитель, лампу сигнализатора и его цепь. Возможна также неисправность блока управления.

| Код | Неисправный элемент |
| 45 | Передний левый выпускной клапан |
| 4ft | Передний левый впускной клапан |
| 41 | 1 [средний правый выпускной клапан |
| 42 | Передний правый впускной клапан |
| 51 | Задний правый выпускной клапан |
| 52 | Задний правый впускной клапан |
| 55 | Задний левый выпускной клапан |
| 56 | Задний левый впускной клапан |
| 25 | Передний левый датчик (обрыв) |
| 26 | Передний левый датчик (замыкание) |
| 21 | Передний правый датчик (обрыв) |
| 22 | Передний правый датчик (замыкание) |
| 35 | Задний левый датчик (обрыв) |
| 36 | Задний левый датчик (замыкание) |
| 31 | Задний правый датчик (обрыв) |
| 32 | Задний правый датчик (замыкание) |
| 18 | Ротор датчика |
| 61 | Электродвигатель или его реле |
| 63 | Реле клапанов |
| 57 | Источник питания (низкое напряжение) |
| 71 | Блок управления |
Элементы системы ABS
Снятие и установка

Модулятор
Неисправности двигателя Nissan Almera N16 Если у Вас банковская карта в валюте, которая отличается от рубля, то списание денег с карты произойдет по курсу Центрального банка России на момент совершения покупки.
