Расшифровка Кодов Ошибок Мазда 626 ge. Ошибка p0661
Описание, ремонт и техобслуживание двигателя и трансмиссии Мазда 626
Двигатели, устанавливающиеся на автомобили Мазда 626 разных поколений и модификаций, отличаются по буквенному индексу.

Характеристики двигателей первого поколения Мазда 626 I (CB) 1979 – 1982 года
Характеристики двигателей второго поколения Мазда 626 II (GC) 1982 – 1987
| Модификация | Индекс ДВС | Мощность Двигателя (л.с) | Объем Двигателя (куб.см) | Топливо | Коробка передач |
| 626 II Hatchback (GC) | F6 | 75/80 | 1587 | Бензин | 3-АКПП |
| 1.6 (80 Hp) | F6 | 81 | 1587 | Бензин | 5-МКПП |
| 2.0 (120 Hp) | FE(8V) | 102 | 1998 | Бензин | 5- МКПП |
| 2.0 (120 Hp) | FE(8V) | 102 | 1998 | Бензин | 3-АКПП |
| 2.0 D | FE(8V) | 64 | 1998 | Дизель | 5-МКПП |
| 1.6 | . F6 | 81 | 1587 | Бензин | 4-МКПП |
| 1.6 | F6 | 81 | 1587 | Бензин | 3-АКПП |
| 1.6 | F6 | 81 | 1587 | Бензин | 5-МКПП |
| 2.0 | FE(8V) | 102 | 1998 | Бензин | 5-МКПП |
| 2.0 | FE(8V) | 102 | 1998 | Бензин | 3-АКПП |
| 2.0 D | RF46 | 64 | 1998 | Дизель | 5-МКПП |
| 1.6 | F6 | 81 | 1587 | Бензин | 5-МКПП |
| 2.0 | FE(8V) | 102 | 1998 | Бензин | 5-МКПП |
| 2.0 | FE(8V) | 102 | 1998 | Бензин | 3-АКПП |
Характеристики двигателей третьего поколения Мазда 626 III (GD) 1987 – 1996
| Модификация | Индекс ДВС | Мощность Двигателя (л.с) | Объем Двигателя (куб.см) | Топливо | Коробка передач |
| 1.8 | F8(12V) | 87 | 1789 | Бензин | 4-АКПП/ 4 МКПП |
| 1.8 | F8(12V) | 90 | 1789 | Бензин | 4-АКПП/ 5 — МКПП |
| 2.0 | FE (12V) | 90 | 1998 | Бензин | 4-АКПП/ 5 МКПП |
| 2.0 D | RF-N | 61 | 1998 | Дизель | 5-АКПП |
| 2.0-12V | FE (12V) | 109 | 1998 | Бензин | 5-МКПП/ 4 АКПП |
| 2.0i-16V | FE (16V) | 148/140 | 1998 | Бензин | 5 МКПП |
| 2.2i | F2T | 116 | 2184 | Бензин | 5-МКПП |
| 2.5i-24V | F2T | 167 | 2497 | Бензин | 5-МКПП/ 4 АКППП |
| 2.0 | FE (12V) | 102 | 1998 | Бензин | 5-МКПП |
| 2.0 | FE (12V) | 102 | 1998 | Бензин | 3-АКПП |
| 2.0 D | RF-N | 64 | 1998 | Дизель | 5-МКПП |
| 2.2i | F2T | 116 | 2184 | Бензин | 5 МКПП/ 4 АКПП |
| 1.8i | F8(12V) | 116/ 106 | 1840 | Бензин | 5 МКПП/ 4 АКПП |
| 2.0 i | F2T | 117 | 1991 | Бензин | 5 МКПП/ 4 АКПП |
| 2.0 S-VT | FE (8V) | 109 | 1998 | Бензин | 4-АКПП |
| 2.0i-16V | FE (16V) | 148/140 | 1998 | Бензин | 5-МКПП |
| 2.2i | F2 | 116 | 2184 | Бензин | 5-МКПП |
| Wagon 2.0-12V | FE (12V) | 109 | 1998 | Бензин | 5-МКПП |
| Wagon 2.0 i | FS | 90 | 1998 | Бензин | 5-МКПП |
| Wagon 2.2i | F2 | 116 | 2184 | Бензин | 5-МКПП |
Считывание ошибок самодиагностики Mazda Familia, 323 — Mazda 323, Mazda Protege и Mazda Familia
- Низкий уровень компрессии в цилиндрах двигателя.
- Сниженное или повышенное давление масла.
- Выход из строя регулятора давления.
- Сверхсильная вибрация двигателя.
- Стук клапанов, подшипников.
- Слабое или сильное натяжение ремня ГРМ.
- Утечка охлаждающей жидкости.
- Высокий расход топлива.
- Засорение радиатора.
- Слишком высокая или слишком низкая температура охлаждающей жидкости.
- Износ сальника коленвала.
- Поломка вентилятора системы охлаждения.
- Шум в системе отработавших газов.
Двигатели Мазда 626: описание, надежность и ремонтопригодность Внимание! Если у вас Mazda Protege то считывание ошибок можно произвести только при помощи ноутбука, сканера или установкой бортового компьютера. Способы, описанные в данной статье, к сожалению, для вас не подходят.
Считывание ошибок самодиагностики Mazda Familia, 323
Данный материал неоднократно проверялся на различных автомобилях Mazda Familia и 323 поколения ’98-’03 годов.
Внимание! Если у вас Mazda Protege то считывание ошибок можно произвести только при помощи ноутбука, сканера или установкой бортового компьютера. Способы, описанные в данной статье, к сожалению, для вас не подходят.
Итак, нам понадобиться стрелочный вольтметр и кусочек кабеля (проволока, скрепка) на перемычки. Открываем капот, находим справа за стойкой диагностический разъем
Вид на диагностический разъем

Провести диагностику можно по четырем системам:
1. Двигатель и трансмиссия
2. ABS (антиблокировочная тормозная система)
3. A/C (кондиционер)
4. Air-Bag (система подушек безопасности)
Последовательность наших действий (МЕТОДИКА):
2.1 Если у вас есть лампочка CheckEngine то для диагностики двигателя и трансмиссии вам достаточно замкнуть GND и TEN. Вольтметр вам не нужен!
2.2 Если у вас есть лампочка ABS то для диагностики системы ABS вам достаточно поставить перемычку GND-TBS. Вольтметр вам не нужен!
2.3 Если у вас на приборной панели есть лампочка в виде подушки безопасности, вам достаточно поставить перемычку GND-TAB. Вольтметр вам не нужен!
3. Если вы используете вольтметр, включайте зажигание и бегите смотреть на стрелку напряжения вольтметра. Если у вас есть соответствующая лампочка и вольтметр вы не используете — садитесь в машину, включите зажигание и смотрите на лампочку.
4. Смотрим на вольтметр (а кто-то на лампочку), если ошибки присутствуют — стрелка вольтметра будет отклоняться давая длинные и короткие импульсы по 12В, а лампочка начнет мигать — так же длинными или короткими вспышками.
После того как система выдаст вам обнаруженные коды ошибок, она начнет это делать заново от первого и до последнего, не удивляйтесь. Если встретили второй раз код который уже был — значит можно дальше не читать, коды будут повторяться.
Импульсы бывают длинные и короткие. Значение каждой позиции в коде от 0 до 9. Коды ошибок двигателя и трансмиссии 4-значные. Коды ошибок остальных систем 2-значные.
Правило расшифровки 4-значного кода: если после длинного импульса нет короткого — это ноль. Если после длинного есть короткие импульсы — это столько, сколько коротких.
Вольтметр (лампочка) выдал последовательность импульсов: 1 длинный, пауза, 1 длинный, пауза, 3 коротких, пауза, 1 длинный, пауза, 2 коротких, пауза, 1 длинный, пауза, 8 коротких, длинная пауза, и всё повторилось сначала.
Инструкция по эксплуатации и руководство по ремонту Mazda 626
Мазда 626 GE (1991-1998) — электрическая схема как видите — внешний вид практически не изменился, зато теперь это не бесполезная красивая хрень, а вполне рабочий переходник.
диагностируем старую мазду

в принципе — нужны только 4 провода — земля, питание, bus+, bus-.
но я опережаю события. приехал переходник быстро — порядка двух недель. на вид — красавец. качественные разъемы, достаточно толстый но при этом гибкий кабель, всё как надо.
если бы не одно маленькое «но». я уже хотел-было бежать к машине пробовать, но решил таки прозвонить. и правильно сделал! вот что я понавызванивал:
как видим, схема данного переходника не совпадает с правильной чуть более чем полностью.
понятное дело, я расстроился, но отступать не привык! слишком долго я хотел переходник для мазды, чтобы просто так опустить (или поднять?) руки! если переходник неправильно спаян — нужно перепаять его правильно! берем отвертки, скальпели, паяльник, термоклей — и начинаем экзекуцию.
собственно именно маздовская половинка разъема — вот прям СОВСЕМ не разборная. обд-2 половинка расколупывается гораздо проще
после расколупывания — берем кусок «скартовского» кабеля. там внутри 4 или 8 проводов плюс экран (фольга и оголенный провод). распаиваем согласно схемы, прозваниваем тестером, чтобы исключить ошибки…
заливаем внутри термопистолетом и собираем всё в кучу:
как видите — внешний вид практически не изменился, зато теперь это не бесполезная красивая хрень, а вполне рабочий переходник.
а значит — время проверить на машине! в качестве подопытного кролика я взял машину брата — для нее переходник в принципе не обязателен — там уже есть стандартный обд-2, но и старый разъем тоже присутствует. на машинах буквально на год младше — обд-2 еще нет.
Клапан холостого хода мазда 626
Диагностируем старую мазду Ошибка Р2187 Мазда 6 GH может сигнализировать о нескольких появившихся проблемах:
Ошибки Мазда 6 GH: где диагностический разъем, p2187, Р0841, P0661, Mazda 6 2
Описание и виды КПП Мазда 626 Руководство на английском языке по техническому обслуживанию и ремонту автомобилей Mazda 626 и Mazda MX-6 1989 года выпуска.
Мазда 626 датчик холостого хода где находится
датчик холостого хода на мазде 626 переходка

В жизни каждого мужчины рано или поздно случается момент, когда ломается датчик холостого хода. … Мой момент настал сегодня.
Проблема нагрянула на ровном месте. Приехал в гараж, поменял датчик температуры ОЖ (тот что на мозги, у термостата), с целью победить проблему с оборотами. После чего завёл тачку, а она обороты под 4к.
“Всё работало! Чё за херня. Ааа…блин! Педаль менял на круизную.”
Смотрим заслонку — тросик в натяге и датчик ХХ не нажимается. Полный бред! Стояла обычная педаль — всё нормально. Поставил круизную (она и тросик с одной тачки) и такая ерунда. Трос круиза свободен, он не тянет. Защёлки тросов защелкнулись. А тросик всё равно в натяге.
В общем… в попытках всё это дело как-то наладить я решил выкрутить датчик ХХ… и он, су.а, оборвался!
“Бред конструкции”
Есть датчик с проводом. Есть фишка на провод. Можно отключить фишку, казалось бы, и выкрутить датчик без вреда для провода. Но какого хера провод перед фишкой, почти у самого датчика, жёстко обжат на кронштейне крепления датчика!
Взял датчик, подумал: “Всё херня! Ща припаяем. … А паяльник есть? … Бляяяя!”
Местонахождение паяльника было неизвестным.
Первоначально добрался до остатка провода, спилив пластиковую “шляпу” на датчике.
Там пайка к контакту с обжимом провода. Разгибаем обжим. … Было стрёмно разжимать, ибо конструкция кричала: “Одно неправильное движение, и оторвётся всё к херам!”
Получилось. Загнал туда новый провод. Обжал усами. … Но всё не просто. Деталь сопротивляется. Ломается один ус. … Но вторым, при этом, получается достаточно плотно обжать контакт.
датчик холостого хода на мазде 626 переходка
На этой странице показаны модификации для Mazda 626 V (GF).
В продаже новые оригинальные запчасти регулятор холостого хода (рхх) на Mazda 626 V (GF). Качественные аналоги, заменители, подбор на легковые и грузовые автомобили, аксессуары, тюнинг, дополнительное оборудование.
Подбор по марке автомобиля. Заказать регулятор холостого хода (рхх) на Mazda 626 V (GF) вы можете в интернет-магазине автозапчастей Auto3N.ru. Узнать цену на регулятор холостого хода (рхх) на Mazda 626 V (GF) вы можете в сети магазинов Auto3N.
Купить регулятор холостого хода (рхх) на Mazda 626 V (GF) оптом и в розницу юридическим и частным лицам с доставкой по всей России. Более подробно ознакомиться с условиями доставки можно на странице доставки.
Чтобы узнать точную цену на регулятор холостого хода (рхх) на Mazda 626 V (GF), выберите модель и модификацию вашего автомобиля. Также купить регулятор холостого хода (рхх) на Mazda 626 V (GF) можно, оставив запрос по VIN.
Обороты ХХ и датчик сцепления — Сообщество «Mazda 626» на DRIVE2
Правильное проведение диагностики И еще — в моменты, когда обороты тупят, из трубы начинает лететь вода. В обычном режиме вроде бы столько конденсата не льется. Типа, это в баке дерьмо вместо бензина скопилось… Но какое стабильное поведение у дефекта!
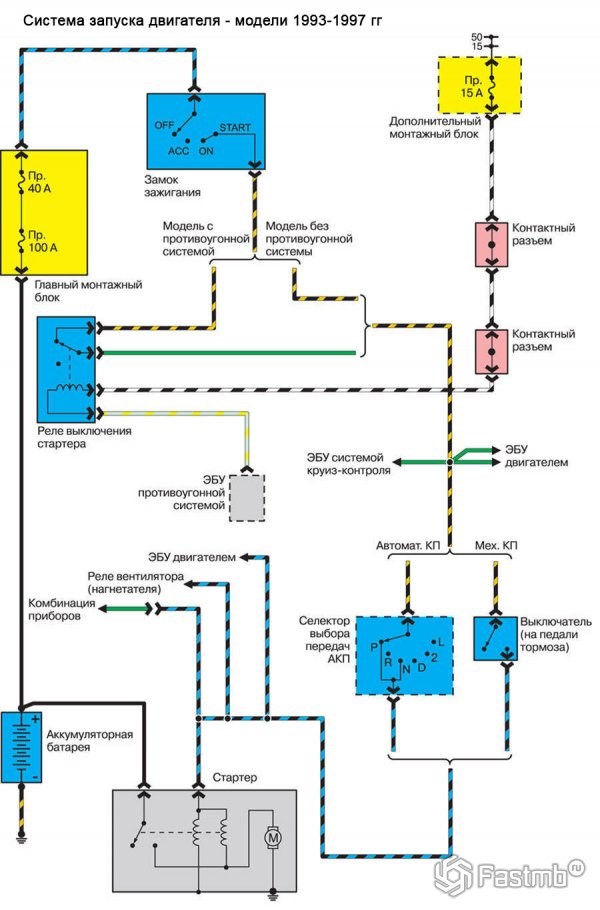
Схемы электрооборудования Мазда 626 GE (V)
1. Электросхема системы запуска двигателя и подзарядки аккумулятора:

2. Схема системы управления работой двигателя машины и МКПП / АКПП Mazda 626 GE 1991-1998 (с 4-х и 6-ти цилиндровыми двигателями):
3. Электрическая схема фар главного освещения с системой дневного включения фар и без:
Мазда 626 датчик холостого хода где находится
Техообслуживание трансмиссии “Всё работало! Чё за херня. Ааа…блин! Педаль менял на круизную.”
Ошибки Мазда 6

Диагностика Mazda 6 GH покажет основные проблемы.
Чтобы выявить среди них действительные, которые не дают автомобилю работать в нормальном режиме, нужно следовать инструкции при работе со сканером. Это позволит выделить на общем фоне приоритетные коды, которые рекомендуется расшифровывать в первую очередь для устранения имеющихся неполадок.
Ошибка P0661
При появлении ошибка Р0661 на Мазде 6 нужно проверить клапаны на впускном коллекторе. Их два, они отличаются по цвету: коричневый и черный.
Чтобы проверить каждый из них на работоспособность, нужно первоначально снять клеммы, используя мультиметр проверить контакты. Показателем исправного клапана будет сопротивление в 35 Ом. Если клапан неисправен, будет диагностирован обрыв цепи.
Чтобы снять неисправный клапан, нужно сначала вынуть 2 патрубка, открутить болты, крепящие пластину, к ней же прикручен и клапан. После того, как болты, крепящие пластину будут сняты, нужно открутить гайку снизу пластины используя ключ на 10, далее клапан вынимается. Для замены на исправный клапан нужно знать каталожный номер установленного.
Артикул сборки оригинальных клапанов с планкой— LF82-18-740, цена комплекта 4000 рублей. Номер черного клапана — LF15-18-741, 2500 рублей. Артикул коричневого — LF82-18-741, цена тоже в около 3000 р.
Временной бюджетной заменой за 250 рублей является клапан от автомобиля ВАЗ-2107, сопротивление соленоида составляет 35 Ом, код детали — 1902.3741. Но придется поколхозить.
P2187
Ошибка Р2187 Мазда 6 GH может сигнализировать о нескольких появившихся проблемах:
В процессе диагностики, как правило, выявляется проблема с ГБО, это означает наличие подсоса через «капельницу».
Устранив эту неполадку, при повторной диагностике датчик бедной смеси более не появляется. При этом долгосрочная коррекция опускается ниже 5%, после непродолжительной поездки она достигает нулевой отметки.
Р0841
Появившуюся ошибку Р0841 на Мазда 6 GH устранить очень легко. Причиной ее появления является датчик давления масла — FNE2-21-2J1A. Он располагается с внешней стороны АКПП, что делает его замену быстрой. Стоимость нового, оригинального датчика 2300 рублей.
Скидки от справочной
- С 1988 по 1995 гг. Разъем MECS находится в подкапотном пространстве, в левой части возле стойки.
- С 1996 по 2000 гг. Размещался в подкапотном пространстве также в левой части. Представляет собой 17 контактный коннектор типа DLC.
- С 2000 года разъем находится под передней панелью над педалями, в виде 16 контактного коннектора.
Периодичность ТО и основные операции Мультимедийное руководство по эксплуатации и ремонту автомобиля Mazda 626 1991-1998 годов выпуска.
