Карты монтажа сигнализаций Старлайн (Starline): установка и схема подключения, как включить звук

Установка и подключение любой автосигнализации, в том числе и Starline, – сложный и трудоемкий процесс, требующий специальных знаний. Для самостоятельного монтажа потребуются знания по электротехнике и карты монтажа сигнализаций Starline. В статье рассматриваются основные нюансы подключения, даются рекомендации по установке и приводятся схемы подключения противоугонной системы Starline.
Основные аспекты прокладки и подключения проводов
Перед началом установки следует внимательно изучить инструкцию. Охранная система Starline устанавливается на транспортные средства, бортовое напряжение которых составляет 12 В. В первую очередь, разрабатывается карта монтажа, на которой указываются места расположения основных компонентов сигнализации, датчиков, реле блокировки, прокладка проводов и т.д.
Одно из основных правил, которого нужно придерживаться во время прокладки проводов, — они должны укладываться на достаточном расстоянии от компонентов электросети, создающих электрические помехи. К таким источникам относятся катушки зажигания, провода высокого напряжения и другие. Прокладывать провода нужно подальше от движущихся узлов и деталей (педали акселератора и тормоза, рулевой колонки и т.д.), чтобы во время работы они не повредили проводку. Рядом с проводами не должно находиться источников тепла, нагревающихся элементов системы климат-контроля.
Работы по подключению проводов должны проводиться по схеме, которая прилагается к инструкции пользователя сигнализацией. При этом аккумуляторная батарея должна быть отключена.
Фотогалерея


При подключении проводов все нюансы, касающиеся проводки, нужно уточнять в руководстве по эксплуатации автомобиля. Общие требования по прокладке проводов состоят в том, что соединения нельзя делать путем скручивания проводов, нужно применять только пайку или специальные разъемы. Все соединения должны быть качественно заизолированы. При монтаже нужно использовать жесткие крепления в виде саморезов, винтовых соединений, в крайнем случае, можно воспользоваться клеем.
Блок управления следует присоединять к основной сети только после того, как будут уложены все провода. Для правильного подключения конкретной противоугонной системы используется карта монтажа сигнализации Starline.

После окончания прокладки проводов можно объединить основную проводку автомобиля с проводкой сигнализации в единый хомут, что усложнит угон машины.
Рекомендации по установке компонентов автосигнализации
Хотя схемы подключения и карты монтажа отличаются для моделей сигнализации Starline, места расположения основных компонент идентичные.

Согласно номерам на схеме, основные компоненты размещаются следующим образом:
- Центральный блок управления обычно размещают под центральной консолью около водительского сиденья или за перчаточным ящиком. В моторном отсеке блок лучше не устанавливать, так как там находится большое количество устройств, которые могут повлиять на чистоту цифрового сигнала. Кроме того, в управляющем блоке находится датчик температуры, поэтому рядом не должно находиться источников тепла, например, патрубков отопительной системы.
- Модуль приемопередатчика вместе с антенной устанавливают в верхней части салона, обычно в районе лобового стекла, чтобы улучшить качество приема сигналов и увеличить максимально дальность контроля. Необходимо проследить, чтобы рядом не было металлических предметов или других электронных устройств. Расстояние должно быть не менее 5 см. Приемопередатчик подключается в 5-контактный выход, который находится на блоке управления с помощью провода, идущего в комплекте с автосигнализацией.
- Мигающий светодиод, информирующий о состоянии охранной системы, подключается к 2-контактному выводу в центральном блоке. Если индикатор мигает, значит, автомобиль находится под охраной. Неработающий индикатор говорит о том, что автосигнализация отключена. Светодиод желательно поместить в районе лобового стекла, чтобы он был виден на расстоянии и информировать водителя об активации сигнализации.
- Сирену монтируют в подкапотном пространстве вдали от тепловых источников, рупором вниз, чтоб не скапливалась влага. Если сирена будет продолжительное время работать после срабатывания сигнализации, она может выйти из строя. Чтобы предотвратить такую ситуацию, в электросеть желательно включить предохранитель для сирены на 5А.
- Датчик температуры силового агрегата прикрепляют к металлической части системы охлаждения, желательно недалеко от термостата, вблизи штатных регуляторов температуры ОЖ.
Концевые выключатели багажного отделения и капота должны устанавливаться так, чтобы при закрытии оставался зазор не менее 3 мм. Они должны надежно соприкасаться с кузовом (автор видео — АвтоДобряк.ру).
Секретная кнопка Valet устанавливается в таком месте, куда трудно добраться злоумышленнику при взломе транспортного средства. С ее помощью охранная система переводится в сервисный режим. Аналогичные требования предъявляются к установке кнопки активации режима антиограбления. Обе кнопки соединяются проводом с управляющим блоком.
Двухуровневый датчик удара подсоединяется к блоку управления с помощью четырехпроводного кабеля. Перед тем, как на сигнализации Starline включить звук, нужно при установке правильно отрегулировать чувствительность датчика. Если чувствительность будет слишком высокая, возможны ложные срабатывания сигнализации при сильных порывах ветра или от проезжающих машин. Настройка осуществляется с помощью потенциометров, расположенных на корпусе регулятора.
Блокировка двигателя повышает противоугонные характеристики сигнализации, так как угонщик столкнется с серьезными проблемами после взлома автомобиля. Подключение к системе осуществляется через черно-желтый кабель, но при этом нужно запрограммировать на НР тип разъема. Данные действия выполняются согласно инструкции и схеме подключения сигнализации Starline.
Установку следует начинать с подключения проводов питания основных блоков. Минус нужно подключать к штатным крепежным болтам заземляющих проводов авто. Они находятся либо в районе монтажного блока, либо в передней части салона автомобиля в нижних углах. Если не удалось найти болты крепления, можно изготовить самостоятельно крепеж на массу к металлическим деталям кузова для заземления. Обычно такой крепеж монтируют под приборной панелью.
Для подключения режима автозапуска в сигнализации предусмотрен обходчик иммобилайзера.
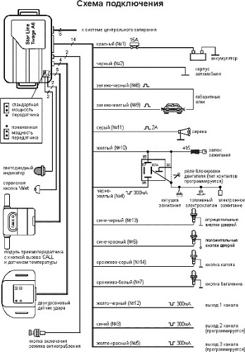
Схема подключения системы

Приведенная карта подключения сигнализации может отличаться от схемы для других автомобилей. Поэтому для корректной модели автомобиля схемы подключения необходимо искать в руководстве пользователя и инструкции по подключению и установке охранной системы.
Заключение
Установка и подключение автосигнализации Starline – сложный процесс и без базовых знаний по электротехнике здесь не обойтись. Если вы не уверены в собственных силах, лучше обратиться к профессионалам. Иначе, при некорректной установке, противоугонная система не только не будет работать, но могут выйти из строя ее компоненты, если неправильно выполнено подсоединение.
Видео «Установка противоугонной системы Starline»
Обзор сигнализации Starline: виды, функции и установка — дается в следующем ролике (автор видео – ORJEUNESSE).
